微型逆变器
太阳能作为一种天然绿色的再生能源,在人类社会的可持续发展中扮演着重要的角色。微型逆变器由于其高系统安全性、高可靠性、高效率的优势,在一众光伏系统解决方案中脱颖而出。
介绍
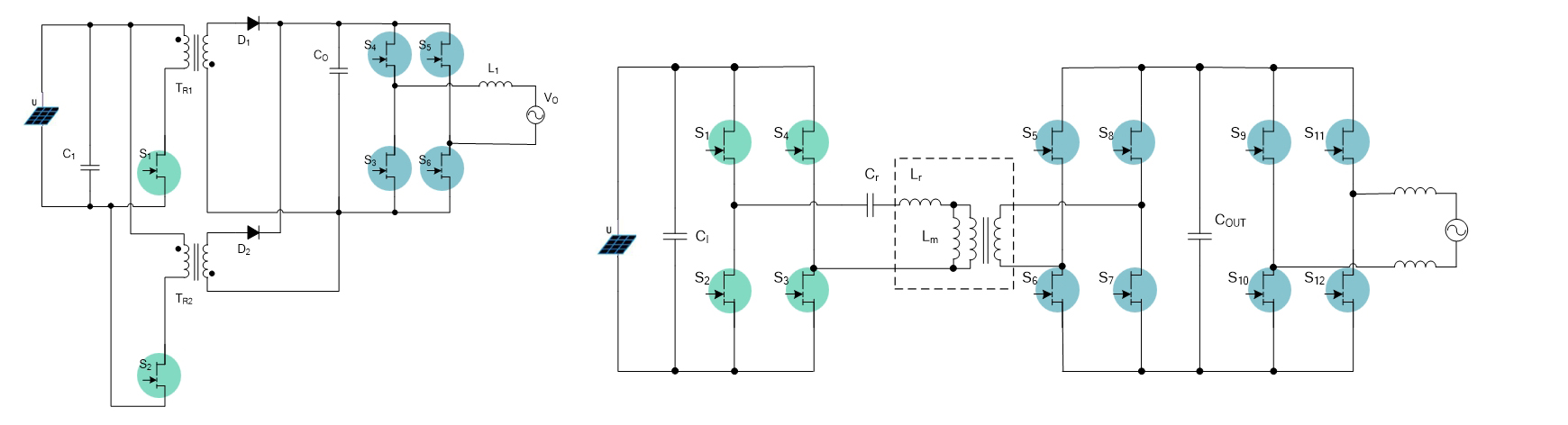
GaN 的中压器件(100~150V)和高压器件(650V)可分别用于微型逆变器的 DC/DC 升压模块和 DC/AC 逆变模块,其低寄生电容,零反向恢复电荷的独特优势,使得系统工作频率得到进一步提升,从而突破 Si 基方案的极限,提供传统解决方案无法企及的高转换效率,高功率密度的竞争力,在应用终端体现为更小的系统尺寸和更低的开发和使用成本。

正赢电力可提供微型逆变器的 GaN 解决方案,器件产品可以用于 DC/DC 升压 和 DC/AC 逆变电路。正赢电力 GaN 器件助力微型逆变器效率提升,体积更小,成本更优。